Skip to content
Hydrogéologie

PACES Tuffière – Elaboration d’une base de données hydrogéologique

L’aquifère de la Tuffière, exploité pour l’alimentation en eau potable de la ville de Fribourg, représente une ressource en eau majeure pour le canton. Les multiples études réalisées depuis les années 1950 n’ont cependant pas conduit à un modèle uniforme permettant de mieux comprendre le système aquifère complexe de la Tuffière.

Numéro de projet
P19220
Durée du projet
2019–2020

Afin de répondre aux exigences futures croissantes de la protection des eaux publiques, et dans le cadre d’une stratégie de gestion durable des ressources cantonales, le Service de l’environnement de l’Etat de Fribourg (SEn) a souhaité se doter d’une base opérationnelle uniforme. Cette base opérationnelle doit permettre une évaluation de la ressource en termes d’état, d’utilisation potentielle, de danger et d’exposition future, rendant indispensable un traitement numérique associé à un réseau d’observation et de surveillance des eaux souterraines performant.

C’est dans ce cadre que le SEn a élaboré le « Projet d’acquisition de connaissances sur les eaux souterraines » (PACES) de la Tuffière. La première phase de ce projet pilote consiste en une synthèse historique et technique des données hydrogéologiques de l’aquifère à disposition en vue de l’élaboration d’un modèle conceptuel. En parallèle, la première phase prévoit la mise au point d’une base de données centralisant les informations et l’identification des mesures de compensation nécessaires à pallier le déficit d’information mis en évidence.

Les phases ultérieures prévues dans le cadre du PACES sont la mise en œuvre des mesures de compensation permettant de remédier aux déficits constatés de surveillance hydrométrique, l’élaboration d’un modèle géologique, d’un modèle de paramètres et in fine, l’élaboration d’un modèle hydrogéologique numérique.

En juin 2019, le SEn a mandaté le groupement Pronaqua (constitué des bureaux Prona SA et Aquageo Sàrl et piloté par Prona SA) pour la réalisation de la première phase du PACES dédié à l’aquifère de la Tuffière.

Suite à cette expérience jugée concluante, le SEn prévoit dès 2020 la réplication du modèle de projet à d’autres aquifères fribourgeois.

Travaux réalisés

Prise de connaissance et synthèse de la littérature existante (> 30 études)

Visites et contrôles sur différents sites

Etude de centaines de profils de forage et classification par hydrofaciès, élaboration d’un modèle conceptuel

Elaboration de coupes hydro/- géologiques

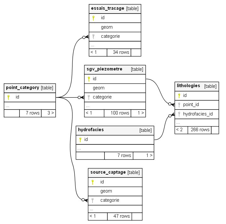
Elaboration d’une base de données aux formats PostGIS et ESRI File Geodatabase

Réalisation de multiples cartes à l’aide de la base de données : étendue, profondeur du toit et épaisseur des graviers, carte des incertitudes, etc.

Sur la base d’une analyse des déficits, proposition d’un cahier des charges pour la mise en place d’un réseau d’observation, inclus estimation des coûts

Organisation et animation de réunions en tant que BAMO

Elaboration d’un rapport accompagnant l’élaboration de la base de données

Références